Гидравлический экскаватор класс 330-3
Предоставляем по запросу консультации и осуществляем бесплатную техническую поддержку и консультации
пишите info@mobile-mechanics.ru
звоните 8 929 5051717
8 926 5051717
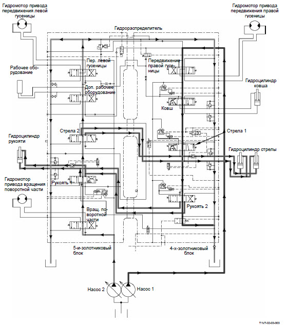
ОСНОВНОЙ КОНТУР
Описание:
- Основные насосы (насосы 1 и 2) качают рабочую жидкость из гидробака. Насос 1 подает рабочую жидкость в 4-золотниковый блок гидрораспределителя и гидрораспределитель верхней секцией стрелы (только для двухсекционной стрелы). Насос 2 подает рабочую жидкость в 5-золотниковый блок гидрораспределителя.
- В ответ на работу золотника в гидрораспределителе рабочая жидкость поступает к гидромотору или гидроцилиндру.
- Рабочая жидкость, сливаемая из гидромотора или гидроцилиндра, поступает обратно в гидробак через гидрораспределитель и маслоохладитель.
При низкой температуре рабочей жидкости (высокой вязкости) в маслоохладителе увеличивается сопротивление потока; тогда открывается перепускной отсечной клапан, пропуская рабочую жидкость непосредственно в гидробак.

Нейтральный контур
- Когда рычаг управления находится в нейтральном положении, рабочая жидкость от насосов 1 и 2 стекает обратно в гидробак через гидрораспределитель.
Контур выполнения отдельной операции
- От насоса 1 рабочая жидкость через 4-золотниковый блок гидрораспределителя поступает к золотникам передвижения правой гусеницы, движения ковша, стрелы 1 и рукояти 2.
- От насоса 2 рабочая жидкость через 5-золотниковый блок гидрораспределителя поступает к золотникам вращения поворотной части, движения рукояти 1, стрелы 2, дополнительного рабочего оборудования и передвижения левой гусеницы.
- Стрела и рукоять приводятся в движение давлением рабочей жидкости, поступающей от двух насосов; потоки рабочей жидкости от обоих насосов соединяются и подаются вместе.

Контур выполнения совмещенных операций
Вращение поворотной части и подъем стрелы
- При одновременном выполнении подъема стрелы и вращения поворотной части давление управления переключает золотники вращения поворотной части, стрелы 1 и стрелы 2.
- Рабочая жидкость от насоса 1 поступает через золотник стрелы 1 и параллельный контур в гидроцилиндр стрелы, выполняя подъем стрелы.
- Рабочая жидкость от насоса 2 поступает через золотник вращения поворотной части в гидромотор привода вращения поворотной части, выполняя вращение поворотной части.
- Одновременно поток рабочей жидкости, поступающий от золотника стрелы 2 через параллельный контур в гидроцилиндр стрелы, соединяется с потоком от насоса 1, выполняя подъем стрелы.

Передвижение и движение рукояти к стреле
- При одновременном выполнении передвижения и движения рукояти к стреле давление управления переключает золотники передвижения, рукояти 1 и рукояти 2.
- Одновременно давление управления переключает золотник клапана-сумматора потоков в гидрораспределителе системы управления. Рабочая жидкость от золотника клапана-сумматора потоков поступает к клапану-сумматору потоков, переключая его.
- Рабочая жидкость от насоса 1 приводит в движение гидромотор привода правой гусеницы через золотник передвижения правой гусеницы.
- Одновременно рабочая жидкость приводит в движение гидромотор привода левой гусеницы через клапан-сумматор потоков и золотник управления передвижением левой гусеницы.
- Рабочая жидкость от насоса 2 поступает в гидроцилиндр рукояти через золотник рукояти 1, перемещая рукоять.
- Следовательно, рабочая жидкость от насоса 2 используется для приведения в действия рукояти. Рабочая жидкость от насоса 1 поступает в равных количествах в гидромоторы привода передвижения правой и левой гусениц, обеспечивая передвижение машины по прямой.
ПРИМЕЧАНИЕ: Поскольку контур привода передвижения правой гусеницы является последовательным, рабочая жидкость от насоса 1 не поступает на золотник рукояти 2.

Контур верхней секции стрелы (только для двухсекционной стрелы)
Нейтральный контур
- Когда рычаг управления верхней секции стрелы находится в нейтральном положении, рабочая жидкость от насоса 1 сливается в гидробак через гидрораспределитель.
Контур выполнения отдельной операции
- Во время выполнения движения верхней секции стрелы золотники перепускного отсечного клапана и гидрораспределителя верхней секцией стрелы переключаются.
- Рабочая жидкость от насоса 1 поступает к золотнику в гидрораспределителе верхней секции стрелы, перемещая поршень гидроцилиндра верхней секции стрелы.

Контур выполнения совмещенной операции
- Во время выполнения совмещенной операции движения верхней секции стрелы и движения стрелы, рукояти или ковша рабочая жидкость от насоса 1 поступает в гидроцилиндр верхней секции стрелы через параллельный контур 4-золотникового блока гидрораспределителя и золотник в гидрораспределителе верхней секции стрелы.

Контур дополнительного рабочего оборудования
- При функционировании такого дополнительного рабочего оборудования как гидромолот давление управления от клапана управления рабочим оборудованием переключает клапан-сумматор потоков дополнительного рабочего оборудования и перепускной отсечной клапан.
- Следовательно, нейтральный контур в 4-золотниковом блоке блокируется. Поток рабочей жидкости от насоса 1, протекающий через клапан-сумматор потоков дополнительного рабочего оборудования, соединяется с потоком от насоса 2, в результате чего на золотник дополнительного рабочего оборудования поступает объединенный поток

Предоставляем по запросу консультации и осуществляем бесплатную техническую поддержку и консультации
пишите info@mobile-mechanics.ru
звоните 8 929 5051717
8 926 5051717
